Схема самодельного РН 220 В с тиристорами
Тиристорные сборки также эффективны, но в то же время не особо сложны. Ключ зажигания здесь тиристорный. Основное отличие от самоделок на симисторах в том, что каждая полуволна имеет свой индивидуальный ключ, снабженный динистором для управления.
Для сюжета брали домашние вечеринки. При установке на радиаторы (кулеры) тиристора VS1, диодов VD1 – VD4 устройство сможет работать с нагрузкой 10 А: при 220 В можно будет обслуживать 2,3 кВт.
Силовых элементов в сборке всего 2: диодный мост, тиристор. Детали рассчитаны на 400 В, ток 10 А. Мост преобразует переменное напряжение в однополюсное пульсирующее напряжение, фазовое регулирование полупериодов обеспечивает тиристор.
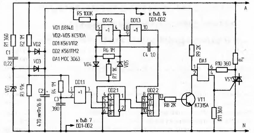
R1 и 2 стабилитрон VD5 является параметрическим стабилизатором, ограничивающим напряжение, подаваемое на блок управления, до 15 В. Последовательное размещение резисторов необходимо для увеличения напряжения пробоя и рассеиваемой мощности.
С1 без заряда, на стыке R6 и 7 тоже есть нулевое напряжение, но оно там постепенно нарастает. Чем меньше сопротивление на резисторе R4, тем быстрее напряжение на его базе превысит эмиттер VT1, транзистор откроется. VT1 и 2 (транзисторы) представляют собой состав тиристора малой мощности. Когда достигается пороговое значение на переходе база / эмиттер VT1, транзистор открывается и разблокирует VT2, а это, в свою очередь, тиристор.
Второй вариант
Описанный ниже регулятор регулирует скорость вращения электродвигателей, нагрев сварочного аппарата и т.п. Отчасти правильно называть такое устройство регулятором мощности, но правильнее было бы и PH, так как, по сути, регулируется фаза – время, в течение которого полуволна сети входит в нагрузку. С одной стороны, напряжение регулируется через рабочий цикл, с другой – мощность, которая появляется на нагрузке.
Самый эффективный прибор для резистивных нагрузок: лампочки, обогреватели. Справится с индукцией, но не так эффективно; если значение слишком мало, точность диапазона настройки снизится. Для описываемого варианта есть две практически идентичные схемы:
Схема регулятора состоит из имеющихся деталей, полностью из них можно собрать даже советских времен. При включении выпрямительных диодов (как на картинке) устройство выдержит до 5 А, что соответствует 800 Вт… 1 кВт. Но нужно поставить радиаторы охлаждения.
База продуктов:
- Т1 – Т2 (КТ315 и КТ361) – аналог транзистора с переходом 1.
- тирист. КУ202Н;
Алгоритм:
- Когда напряжение на конд. C1 (470 нФ) сравнивается с таковой в точке соединения резиста. R3 и 4 (10 кОм и 2,2 кОм), затем включаются транзисторы.
- С них на управляющий электрод тиристора подается импульс.
- В этом случае С1 потребляет свой заряд, тиристор открывается до следующего полупериода.
Мощность можно увеличить, заменив диоды, рассчитанные на более высокий ток. Также можно вместо тиристора КУ202 с ограничением 10 А поставить более мощные: Т122, Т132, Т142.
Деталей не так много, например, настенный монтаж, но с доской сборка будет красивее и комфортнее. Стабилитрон D814V можно заменить на любой 12-15 В. Штекерный разъем вынут из упаковки.
Модификация, особенности, демонстрация работы
Схема также может быть подключена к корпусу внешней розетки в небольшой пластиковой распределительной коробке. Мощность самоделки ограничена диодным мостом (1000 В, 4 А), тиристором. Напомним, что в нашем примере ограничение составляет чуть более 800 Вт, максимальное – 1000 Вт. Для жилищных условий этого более чем достаточно.
Настоятельно рекомендуется использовать тиристорные и диодные радиаторы – в этом случае они не только желательны, но и жизненно необходимы, поскольку перегрев может быть значительным. Минимальная мощность резистора R1 – 2 Вт
Демонстрация:
Конструкция и детали.

Регулятор собран в корпусе блока питания некогда популярного калькулятора «Электроника Б3-36».
Симистор и потенциометр размещены на стальном уголке, изготовленном из стали толщиной 0,5мм. Уголок прикручен к корпусу двумя винтами М2,5 с использованием изолирующих шайб.
Резисторы R2, R3 и неоновая лампа HL1 одеты в изолирующую трубку (кембрик) и закреплены методом навесного монтажа на других электроэлементах конструкции.
Для повышения надёжности крепления штырей вилки, пришлось напаять на них по несколько витков толстой медной проволоки.

Так выглядят регуляторы мощности, которые я использую много лет.
|
to see this player. |
||
А это 4-х секундный ролик, который позволяет убедиться в том, что всё это работает. Нагрузкой служит лампа накаливания мощностью 100 Ватт.
Принцип работы регулятора на симисторе
Напомним, что симистором принято называть модификацию тиристора, играющего роль полупроводникового ключа с нелинейной характеристикой. Его основное отличие от базового прибора заключается в двухсторонней проводимости при переходе в «открытый» режим работы, при подаче тока на управляющий электрод. Благодаря этому свойству симисторы не зависят от полярности напряжения, что позволяет их эффективно использовать в цепях с переменным напряжением.
Помимо приобретенной особенности, данные приборы обладают важным свойством базового элемента – возможностью сохранения проводимости при отключении управляющего электрода. При этом «закрытие» полупроводникового ключа происходит в момент отсутствия разности потенциалов между основными выводами прибора. То есть тогда, когда переменное напряжение переходит точку нуля.
Дополнительным бонусом от такого перехода в «закрытое» состояние является уменьшение числа помех на этой фазе работы
Обратим внимание, что не создающий помех регулятор может быть создан под управлением транзисторов
Благодаря перечисленным выше свойствам, можно управлять мощностью нагрузки путем фазового управления. То есть, симистор открывается каждый полупериод и закрывается при переходе через ноль. Время задержки включения «открытого» режима как бы отрезает часть полупериода, в результате форма выходного сигнала будет пилообразной.
Форма сигнала на выходе регулятора мощности: А – 100%, В – 50%, С – 25%
При этом амплитуда сигнала будет оставаться прежней, именно поэтому такие устройства неправильно называть регуляторами напряжения.
Схема простого регулятора мощности на симисторе
Чаще всего симисторы применяются в схемах регулирования мощности. Один из самых простых и распространенных регуляторов мощности на симисторе КУ208Г показан ниже.
Как видно на рисунке, силовая цепь схемы оснащена симистором типа КУ208, а цепь его управления включает лишь один элемент – транзистор типа П416А. Наладка работы устройства сводится в итоге к подбору номинала резистора R1 и проходит в такой последовательности:
- движок резистора R4 установить в нижнее положение;
- вместо резистора R1 установить переменный резистор с сопротивлением 150 Ом;
- установить переменный резистор в максимальное положение;
- подключить к нагрузке вольтметр переменного тока;
- подключить устройство к сети.
Для того, чтобы правильно подключить датчик движения, схема подключения его должна соответствовать предварительно выбранному месту установки и количеству подключаемых устройств
Очень важно при этом проверить корректность работы осветительных приборов и отрегулировать соответствующие параметры датчика
Данное оборудование, благодаря своим технологичным качествам, набирает все большую популярность при обустройстве освещения в домашних условиях. Прочитав интересную статью, можно разобраться в принципе работы различных датчиков движения, что поможет в дальнейшем выборе подходящего прибора для своего дома.
Далее необходимо вращать движок резистора R1 и отслеживать напряжение на нагрузке: необходимо добиться, чтобы оно перестало увеличиваться. В найденном положении необходимо измерить сопротивление переменного резистора, и соответственно будет установлено необходимо сопротивление резистора R1. Именно с таким номиналом необходимо будет установить постоянный резистор R1 в схему на место переменного образца.
Устройство и схемы простых регуляторов
Простейшая схема, которая может работать под любой нагрузкой. Комплектующие простейшие электронные компоненты, а управление осуществляется по фазово-импульсному принципу.

Основные элементы схемы:
- симистор VD4 10 А, 400 В
- динистор VD3 32 В
- потенциометр R2

По R2 и R3 протекает ток, который накапливает заряд на конденсаторе С1. После того, как на заряд достигнет значения 32 В, откроется динистор VD3 и конденсатор С1 начнет разряжаться через R4 и VD3. Энергия пойдет на симистор VD4, он откроется и даст току протекать через нагрузку.


Элементы VD1, VD2, R1 являются не обязательными в данной схеме, но они позволяют обеспечивать плавность и точность изменения выходной мощности.

Для того, чтобы правильно рассчитать симисторный регулятор мощности нужно отталкиваться от используемой нагрузки, симистор подбирается по соотношению 1А=200 Вт.

Но сначала разберемся, как диммер работает
Электроприбор имеет определенную мощность. Она выражается в громкости звучания, скорости вращения, яркости освещения. Например – лампа накаливания. При подаче напряжения (соответствующего параметрам), потребитель получает заданную яркость.
Это интересно:
Для плавной регулировки уровня свечения, необходимо менять основной параметр – напряжение. Это отлично работает на лампах накаливания, яркость можно уменьшать практически до нуля.

А каким образом реализовать это на практике?
Самый эффективный способ – авторансформатор. Более привычное название «ЛАТР». Напряжение регулируется контактным бегунком, который движется поперек витков вторичной обмотки. Плавность и точность выше всяких похвал. При этом практически нет потерь – КПД как у обычного трансформатора. Однако, бытовой диммер из такого громоздкого аппарата не выдерживает никакой критики.

Как еще можно плавно понизить напряжение?
Используя закон Ома – с помощью резистора (в нашем случае переменного). Собственно, первые образцы именно так и выглядели. Поскольку при подключении ламп накаливания мощностью 60 или 100 Вт, токи для резисторов были нешуточными, использовались проволочные конструкции на керамических изоляторах (по совместительству рассеивателях тепла).

Напряжение действительно снижалось, регулировка была плавной, но куда девалась «лишняя» мощность? В отличие от применения трансформатора, перераспределения энергии не происходит, поэтому излишки рассеиваются в виде тепла. Это крайне неэффективная схема подключения диммера. Регуляторы искрили, перегревались и быстро выходили из строя.
- xn——7kcglddctzgerobebivoffrddel5x.xn--p1ai
- remontkvartiri.me
Простейшая схема симисторного регулятора и принцип ее работы
На рисунке ниже изображена самая простая схема регулятора мощности на симисторе. Проще никак. Для начала рассмотрим компоненты, из которых состоит устройство, и зачем они там нужны.
Схема регулятора мощности на симисторе
В данной схеме присутствует всего 5 радиодеталей:
- Симистор U1.
- Динистор D1.
- Конденсатор C1.
- Переменный резистор RV1.
- Резистор R1.
Симистор U1 – является основным компонентом схемы. Все остальные радиодетали «работают на него». У симистора бывает всего два рабочих состояния – он может быть либо открыт, либо закрыт. Когда он открыт, электрический ток беспрепятственно протекает через него от источника питания к нагрузке. Когда закрыт – ток не течет.
Чтобы «заставить» симистор открыться и пропускать ток, на его управляющий вывод (на схеме находится слева) необходимо подать небольшое напряжение. Закрывается же он «самостоятельно», как только ток перестает течь через основные выводы.
В целом, работает это следующим образом. Напряжение в наших розетках переменное, соответственно, ток тоже бежит то в одну сторону, то в другую с частотой 50 раз в секунду. Если в момент, когда он течет, например, от источника питания к нагрузке, «заставить» симистор открыться, наш прибор получит «дозу» питания и проработает немножко.
Затем ток меняет свое направление, так как напряжение у нас переменное. Это приводит к тому, что симистор закрывается.
Поскольку направление тока из розетки может изменяться по направлению 50 раз в секунду, то мы каждый этот раз можем «пропустить» через нагрузку столько тока, сколько нам надо для получения желаемой мощности.
Динистор D1 – как раз и «занимается» тем, что заставляет симистор открываться в нужный нам момент. У этого компонента тоже есть всего два состояния – открыт (пропускает ток) и закрыт (не пропускает). Чтобы динистор открылся, и подал на симистор управляющий сигнал, к нему необходимо приложить определенное напряжение (около 30 В). Если напряжение меньше этого значения – он закрыт.
Конденсатор C1 – нужен для того, чтобы открывать динистор D1. Происходит это следующим образом. Когда переменный ток течет в одном из направлений, конденсатор «постепенно» заряжается, и напряжение на его выводах увеличивается. Когда оно достигает значения, достаточного для открывания динистора, последний именно это и делает. А конденсатор возвращается в исходное состояние, то есть, разряжается. И так 50 раз в секунду.
Резисторы R1 и RV1 – ограничивают ток через наш конденсатор. Чем меньше их суммарное сопротивление, тем быстрее конденсатор заряжается и достигает нужного для открытия динистора напряжения. Когда сопротивление резисторов увеличивается, ток течет меньший, и заряд конденсатора происходит медленнее.
Теперь рассмотрим слаженную работу всех этих компонентов вместе. Симистор на каждой полуволне переменного напряжения (50 раз в секунду) открывается и закрывается на определенный промежуток времени, пропуская, или наоборот, не пропуская через себя ток. В зависимости от длительности этого промежутка времени нагрузка (паяльник, двигатель, лампа) получает то или иное напряжение.
Открывается симистор в тот момент, когда на динисторе появляется достаточное для его пробоя (открывания) напряжение. За то, на каком моменте полуволны это произойдет, отвечает конденсатор. А насколько быстро или медленно он будет заряжаться, зависит от сопротивления резисторов в данный момент.
В итоге, если мы будем вращать ручку переменного резистора, мы будем менять время заряда конденсатора, момент срабатывания динистора и открывания симистора. Когда сопротивление потенциометра минимальное (ручка выкручена до упора влево), ток через конденсатор максимально большой, заряжается он быстро, динистор открывается рано, и симистор на протяжение почти всей полуволны пропускает ток на нагрузку.
Когда мы выкручиваем ручку в сторону увеличения сопротивления потенциометра, процесс заряда конденсатора замедляется, динистор открывается позже, а симистор пропускает в результате меньше тока на нагрузку.
Как работает регулятор мощности на симисторе: самая простая схема из пяти доступных деталей и поясняющее видео
Сразу замечу, что новичка может ввести в заблуждение общепринятое слово «регулятор». Технически правильнее назвать сие изделие «ограничитель».
Симисторные и тиристорные модули работают за счет уменьшения величины номинальной мощности. Они не способны ее повышать, ибо банально срезают часть синусоиды.

Схем, работающих на этом принципе, разработано очень много. Они используются, как в промышленности, так и при самостоятельном изготовлении. Дальше предлагаю ознакомиться с одной из простейших.
Такую конструкцию можно собрать своими руками новичку для получения практических навыков, поместить ее в небольшую коробочку. Она при размещении на теплоотводящем радиаторе позволяет управлять нагрузкой до 5 киловатт.

В работе схемы участвует всего 5 деталей:
- Симистор BTA-41600B (продается в Китае).
- Динистор DB3 можно найти в энергосберегающих лампах или в интернет магазине.
- Резистор 500 Ом с мощностью рассеивания тепла от 1 ватта.
- Конденсатор 0,1 микрофарада с допустимым напряжением от 250 вольт.
- Переменный резистор с сопротивлением от 200 до 500 килоом.
Конструктивно регулятор можно выполнить простым навесным монтажом или разместить на монтажной плате. Это не принципиально, деталей мало.
Эта конструкция позволяет регулировать:
- температуру паяльника, нагревателей резистивного типа;
- обороты вращения коллекторных электродвигателей (пылесосы, стиральные машины, дрели, болгарки, перфораторы, шлифовальные машинки, электролобзики;
- свет от лампочек накаливания;
- ток зарядки автомобильных аккумуляторов;
- силу тока на первичной стороне трансформатора, но при этом создается искаженный сигнал, который несколько ухудшит процесс трансформации — электромагнитных преобразований.
В принципе это обычный диммер. Подобные изделия продаются в магазинах для ламп накаливания. Только он отличается небольшими доработками, упрощениями, не подходит к светодиодным и энергосберегающим источникам. Возможно их мерцание.
Схема не обеспечивает сохранение мощности на валу двигателя: при увеличении нагрузки, например, усиленном вдавливании резца в обрабатываемую деталь, обороты ротора падают.
Она вполне рабочая, но упрощена до минимума деталей. В ней даже трудно выделить все 4 основных узла, присущих подобным регуляторам. А это:
- частотно задающая RC цепочка;
- формирователь импульсов для отпирания симметричного управляющего диода;
- силовой элемент — сам симистор;
- демпферная RC цепочка (защищает триак от помех, возникающих на индуктивной нагрузке — электродвигателе).
Схема регулятора мощности на симисторе
Схема симисторного регулятора очень проста, содержит менее десяти распространённых радиодеталей. Готовое устройство практически не нуждается в настройке и после правильного монтажа начинает работать сразу:

Основным регулирующим элементом схемы является симистор BTA16. Этот симистор способен регулировать ток активной нагрузки мощностью до 3 кВт. Если требуется больше, нужно воспользоваться симистором большей мощности, например BTA25 с соответствующим радиатором охлаждения. Также в схеме используются корректирующие радиодетали: два резистора, один подстроечный резистор, один переменный, два конденсатора, один динистор.
Давайте более подробно рассмотрим устройство симисторного регулятора мощности.
Как проверить работоспособность симистора?
В сети можно найти несколько способ, где описан процесс проверки при помощи мультиметра, те, кто описывал их, судя по всему, сами не пробовали ни один из вариантов. Чтобы не вводить в заблуждение, следует сразу заметить, что выполнить тестирование мультиметром не удастся, поскольку не хватит тока для открытия симметричного тринистора. Поэтому, у нас остается два варианта:
- Использовать стрелочный омметр или тестер (их силы тока будет достаточно для срабатывания).
- Собрать специальную схему.
Алгоритм проверки омметром:
- Подключаем щупы прибора к выводам T1 и T2 (A1 и A2).
- Устанавливаем кратность на омметре х1.
- Проводим измерение, положительным результатом будет бесконечное сопротивление, в противном случае деталь «пробита» и от нее можно избавиться.
- Продолжаем тестирование, для этого кратковременно соединяем выводы T2 и G (управляющий). Сопротивление должно упасть примерно до 20-80 Ом.
- Меняем полярность и повторяем тест с пункта 3 по 4.
Если в ходе проверки результат будет таким же, как описано в алгоритме, то с большой вероятностью можно констатировать, что устройство работоспособное.
Заметим, что проверяемую деталь не обязательно демонтировать, достаточно только отключить управляющий вывод (естественно, обесточив предварительно оборудование, где установлена деталь, вызывающая сомнение).
Необходимо заметить, что данным способом не всегда удается достоверно проверку, за исключением тестирования на «пробой», поэтому перейдем ко второму варианту и предложим две схемы для тестирования симметричных тринисторов.
Схему с лампочкой и батарейкой мы приводить не будем в виду того, что таких схем достаточно в сети, если вам интересен этот вариант, можете посмотреть его в публикации о тестировании тринисторов. Приведем пример более действенного устройства.
Схема простого тестера для симисторов
Обозначения:
- Резистор R1 – 51 Ом.
- Конденсаторы C1 и С2 – 1000 мкФ х 16 В.
- Диоды – 1N4007 или аналог, допускается установка диодного моста, например КЦ405.
- Лампочка HL – 12 В, 0,5А.
Можно использовать любой трансформатор с двумя независимыми вторичными обмотками на 12 Вольт.
Алгоритм проверки:
- Устанавливаем переключатели в исходное положение (соответствующее схеме).
- Производим нажатие на SB1, тестируемое устройство открывается, о чем сигнализирует лампочка.
- Жмем SB2, лампа гаснет (устройство закрылось).
- Меняем режим переключателя SA1 и повторяем нажатие на SB1, лампа снова должна зажечься.
- Производим переключение SA2, нажимаем SB1, затем снова меня ем положение SA2 и повторно жмем SB1. Индикатор включится, когда на затвор попадет минус.
Регулятор для индуктивной нагрузки
Тех, кто попытается управлять индуктивной нагрузкой (например, трансформатором сварочного аппарата) при помощи выше указанных схем, ждет разочарование. Устройства не будут работать, при этом вполне возможен выход из строя симисторов. Это связано с фазовым сдвигом, из-за чего за время короткого импульса полупроводниковый ключ не успевает перейти в «открытый» режим.
Существует два варианта решения проблемы:
- Подача на управляющий электрод серии однотипных импульсов.
- Подавать на управляющий электрод постоянный сигнал, пока не будет проход через ноль.
Первый вариант наиболее оптимален. Приведем схему, где используется такое решение.
Регулятор для индуктивной нагрузки
Нередко в хозяйстве необходимо выполнить сварочные работы. Если есть готовый инверторный сварочного аппарата, то сварка не представляет особых трудностей, поскольку в аппарате присутствует регулировка тока. У большинства людей нет такого сварочного и приходится пользоваться обычным трансформаторным сварочным, в котором регулировка тока осуществляется путем смены сопротивления, что довольно неудобно.
Тех, кто пробовал использовать в качестве регулятора симистор, ждет разочарование. Он не будет регулировать мощность. Это связано с фазовым сдвигом, из-за чего за время короткого импульса полупроводниковый ключ не успевает перейти в «открытый» режим.
Конечно, схема довольно сложная в сборке, но такой вариант решит все проблемы с регулировкой. Теперь не нужно будет пользоваться громоздким сопротивлением, к тому же очень плавной регулировки не получится. В случае с симистором возможна довольно плавная регулировка.
Если существуют постоянные перепады напряжения, а также пониженное или повышенное напряжение, рекомендуется приобрести симисторный регулятор или по возможности сделать регулятор своими руками. Регулятор защитит бытовую технику, а также предотвратит ее порчу.
Схемные решения.
Простой регулятор мощности можно собрать на симисторе или тиристоре. Я расскажу и о тех и о других схемных решениях.
Регулятор мощности на симисторе КУ208Г.
VS1 – КУ208Г
HL1 – МН3… МН13 и т.д.
R1 – 220k
R2 – 1k
R3 – 300E
C1 – 0,1mk
На этой схеме изображён, на мой взгляд, самый простой и удачный вариант регулятора, управляющим элементом которого служит симистор КУ208Г. Этот регулятор управляет мощностью от ноля до максимума.
Назначение элементов.
HL1 – линеаризует управление и является индикатором.
С1 – генерирует пилообразный импульс и защищает схему управления от помех.
R1 – регулятор мощности.
R2 – ограничивает ток через анод — катод VS1 и R1.
R3 – ограничивает ток через HL1 и управляющий электрод VS1.
Регулятор мощности на мощном тиристоре КУ202Н.
VS1 – КУ202Н
VD1 — 1N5408
R1 – 220k
R3 – 1k
R4 – 30k
C1 – 0,1mkF
Похожую схему можно собрать на тиристоре КУ202Н. Её отличие от схемы на симисторе в том, что диапазон регулировки мощности регулятора составляет 50… 100%.
На эпюре видно, что ограничение происходит только по одной полуволне, тогда как другая беспрепятственно проходит через диод VD1 в нагрузку.
Регулятор мощности на маломощном тиристоре.
VS1 – BT169D
VD1 – 1N4007
R1 – 220k
R3 – 1k
R4 – 30k
R5* – 470E
C1 – 0,1mkF
Данная схема, собранная на самом дешёвом маломощном тиристоре B169D, отличается от схемы приведённой выше, только наличием резистора R5, который вместе с резистором R4 являются делителем напряжения и снижают амплитуду сигнала управления. Необходимость этого вызвана высокой чувствительностью маломощных тиристоров. Регулятор регулирует мощность в диапазоне 50… 100%.
Регулятор мощности на тиристоре с диапазоном регулировки 0… 100%.
VS1 – BT169D
VD1… VD4 – 1N4007
R1 – 220k
R3 – 1k
R4 – 30k
R5* — 470E
C1 – 0,1mkF
Чтобы регулятор на тиристоре мог управлять мощностью от ноля до 100%, нужно добавить в схему диодный мост.
Теперь схема работает аналогично симисторному регулятору.
Не нашел в магазине — сделай сам
Чтобы приобрести более мощную модель, придется поискать ее в торговых сетях. Альтернативное решение — просмотр схем регуляторов мощности, изготовление своими руками выбранной модели. Чтобы помочь нашим читателям выбрать оптимальную схему, более подробно опишем главные особенности этих устройств. Регулятор на полупроводниковом ключе может быть выполнен на
- биполярном транзисторе;
- полевом транзисторе;
- тиристоре;
- симметричном тиристоре (симисторе, триаке).
Регулятор мощности, схема которого содержит любой из перечисленных полупроводниковых ключей, всегда пребывает в одном из двух состояний. Он либо максимально ограничивает ток (отключает нагрузку), либо почти не оказывает сопротивления (подключает нагрузку). При срабатывании сопротивление переходов полупроводниковых приборов быстро изменяется по величине. Каждому его значению соответствует определенная электрическая мощность. Она выделяется как тепло и носит название динамических потерь. Чем быстрее срабатывает прибор (отключает или подключает нагрузку), тем меньше динамические потери.
Наиболее быстродействующими ключами являются транзисторы. Но они и включаются и выключаются при любой ненулевой величине напряжения. Если эти процессы происходят вблизи его амплитудного значения, динамические потери будут максимально большими. Обычный тиристорный ключ отличается тем, что выключается без управляющего сигнала при переходе тока нагрузки через ноль. Хотя его включение происходит при той же амплитуде переменного напряжения, что и у транзисторов.







































